



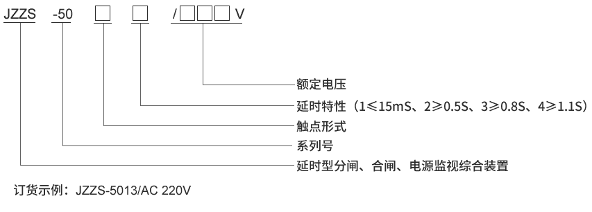
產品型號:JZZS-5083跳位合位電源監(jiān)視繼電器
觸點形式:2常開3常閉
延時返回:不小于0.8S
安裝方式:導軌安裝



| 額定參數 | |
| 直流額定電壓 | 110V、220V可選 |
| 交流額定電壓 | 110V、220V可選 |
| 動作值 | ≤70%額定電壓 |
| 保持值 | ≥50%額定電壓 |
| 延時返回時間 | ≤15mS,≥0.5S,≥0.8S,≥1.1S可選 |
| 動作時間 | ≤15mS |
| 返回值 | >5%額定值 |
| 絕緣性能 | |
| 絕緣電阻 | 繼電器外殼與外露帶電端子之間用開路電壓500V的兆歐表測量,絕緣電阻不小于10MΩ |
| 絕緣耐壓 | 繼電器外殼與外露帶電端子之間能耐受2KV(有效值)50Hz試驗電壓,歷時1分鐘,無擊穿或閃絡現象 |
| 環(huán)境條件 | |
| 環(huán)境溫度 | -15℃~55℃ |
| 工作電壓 | 不大于120%額定電壓 |
| 工作位置 | 任意 |
| 周圍磁場強度 | 小于0.5mT |
| 環(huán)境相對濕度 | 不大于90% |
| 大氣壓力 | 80~110KPa |
| 溫度 | -25℃~+70℃ |
| 海拔高度 | 不大于2500 米 |





*主題:
稱呼:
郵箱:
公司:
*電話:
傳真:
備注:
*驗證碼: